|
|
|
|
Harbor Defenses of Sitka, Alaska |
|
|
|
LOCATION : Makhnati Island |
|
|
|
|
|
|
|
|
|
|
|
These are 1944 Army documents of the Makhnati Island installations. |
|
|
|
|
||
|
|
1944 Army plot of Makhnati Island |
|
Area plot from the blueprints of Battery 292 |
|
|
|
|
|
||
|
|
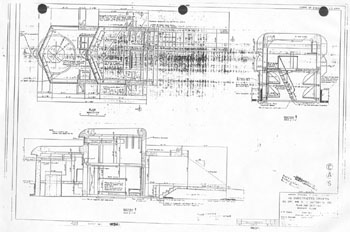
Blueprints of the BC / CRF station for Battery 292 |
|
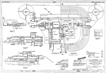
Blueprints of the HDCOP / SCR-582 Tower |
|
|
|
|
|
||
|
|
An area plot of the HDCP / HECP from the blueprints. Note that the two magazines and tower site are outlined |
|
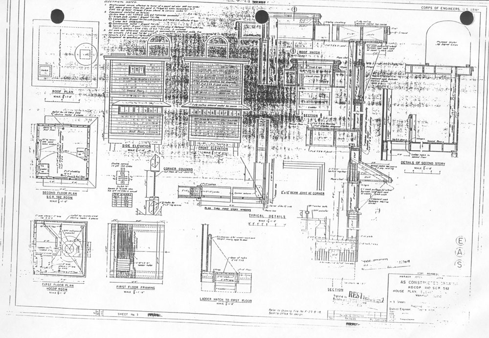
Blueprints: The HDCP / HECP As Constructed Drawing |
|
|
|
|
|
||
|
|
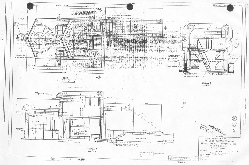
Blueprints: Battery 292 As Constructed Drawing |
|
A plot of the effective range of the SCR-582 and the SCR-296 (Abalone Island) radars |
|
|
|
|
|
|
|
|
|
|
|
|